产品展示
产品概述
500×泄压特压阀主要用于消防或其他供水系统中,以防止系统超压或维持消防供水系统的压力。消防泵关闭后还可以减小水锤的冲击。也用于大型供水系统的水锤消防装置。并且阀门控制系统的进口处装有一个自洁洁滤网,利用流体特性,使比重较大、直径较大的悬浮颗粒不会进入控制系统,确保系统循环畅通无阴,使冷门能可靠地运行。系统动作平稳、强度高、使用寿命长。
结构特点和用途
500×泄压阀由主阀、泄压/特压导阀针阀、球阀、微形过滤器和压力表组成水力控制接管系统。利用水力自动操作,即可以作泄压阀用又可作持压阀用。作泄压阀用时,可维持供水路压力在设定值之下;做持压阀用,可维持主阀上游水压在设定值之上,保持主阀上游供水压力。500×泄压阀利用水力自力控制,不需要其它装置和能源,保养简便,一阀多用。500X池压阀产品广泛用于高层建筑、生活区等供水管网系统及域市供水工程。
产品详情
产品图纸

产品尺寸
| DN | L | PN10 | PN16 | PN25 | |||||||||
| D | D1 | D2 | Z-Фd | D | D1 | D2 | Z-Фd | D | D1 | D2 | Z-Фd | ||
| 40 | 205 | 150 | 110 | 85 | 4-18 | 150 | 110 | 85 | 4-18 | 150 | 110 | 85 | 4-18 |
| 50 | 205 | 165 | 125 | 100 | 4-18 | 165 | 125 | 100 | 4-18 | 165 | 125 | 100 | 4-18 |
| 65 | 216 | 185 | 145 | 120 | 4-18 | 185 | 145 | 120 | 4-18 | 185 | 145 | 120 | 8-18 |
| 75 | 240 | 200 | 160 | 135 | 8-18 | 200 | 160 | 135 | 8-18 | 200 | 160 | 135 | 8-18 |
| 100 | 280 | 220 | 180 | 155 | 8-18 | 220 | 180 | 155 | 8-18 | 235 | 190 | 155 | 8-22 |
| 125 | 330 | 250 | 210 | 185 | 8-18 | 250 | 210 | 185 | 8-18 | 270 | 220 | 188 | 8-26 |
| 150 | 355 | 285 | 240 | 210 | 8-22 | 285 | 240 | 210 | 8-22 | 300 | 250 | 218 | 8-26 |
| 200 | 420 | 340 | 295 | 265 | 8-22 | 340 | 295 | 265 | 12-22 | 360 | 310 | 278 | 12-26 |
| 250 | 500 | 395 | 350 | 320 | 12-22 | 405 | 355 | 320 | 12-26 | 425 | 370 | 332 | 12-30 |
| 300 | 530 | 445 | 400 | 368 | 12-22 | 460 | 410 | 375 | 12-26 | 485 | 430 | 390 | 16-30 |
| 350 | 610 | 505 | 460 | 428 | 16-22 | 520 | 470 | 436 | 16-26 | 555 | 490 | 448 | 16-32 |
| 400 | 700 | 565 | 515 | 482 | 16-26 | 580 | 523 | 485 | 16-30 | 620 | 550 | 505 | 16-36 |
| 450 | 745 | 615 | 565 | 532 | 20-26 | 640 | 585 | 545 | 20-30 | 670 | 600 | 555 | 20-36 |
| 500 | 810 | 670 | 620 | 585 | 20-26 | 715 | 650 | 608 | 20-34 | 730 | 660 | 610 | 20-36 |
| 600 | 920 | 780 | 725 | 685 | 20-30 | 840 | 770 | 718 | 20-36 | 845 | 770 | 718 | 20-41 |
| 700 | 1195 | 895 | 840 | 800 | 24-30 | 910 | 840 | 788 | 24-36 | 960 | 875 | 815 | 24-42 |
技术资料
1.产品设计标准:CJ/T219-2005
2.结构长度标准:GB/T12221-2005
3.法兰标准:GB/T9113.1-2000
4.试验标准:GB/T13927-2022
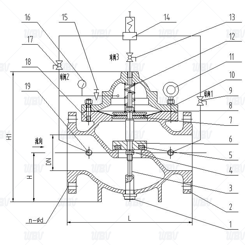
产品零件表
| 序号 | 名称 | 材料 | 序号 | 名称 | 材料 |
| 1 | 阀杆堵丝 | QT400 | 11 | 吊环 | QT400 |
| 2 | 阀体 | QT400 | 12 | 弹簧 | 50CrVA |
| 3 | 阀杆 | 2Cr13 | 13 | 球阀 | H59-1 |
| 4 | 螺帽 | 304 | 14 | 泄压导阀 | H59-1 |
| 5 | 密封件 | NBR | 15 | 针阀 | H59-1 |
| 6 | 阀盘 | QT400+NR | 16 | 压力表 | WCB+CP |
| 7 | 膜片压板 | QT400 | 17 | 球阀 | H59-1 |
| 8 | 膜片 | NR+PA | 18 | 螺栓螺母 | 304 |
| 9 | 球阀 | H59-1 | 19 | 过滤器 | H59-1 |
| 10 | 阀盖 | QT400 | - | - | - |
安装和调节(打压时注意:1。针形阀打开,2。三个球阀关闭)
1.主阀最佳安装方式是水平安装,阀盖朝上,其它安装方式也能达到使用功能,安装前要彻底清除管道内的杂物。要注意主阀体外的流向标志箭头遵循方向安装。安装后应确保没有管道应力作用在阀体及阀内部件上。
2.主阀前要装一只闸阀和一只过滤器,主阀后也要装一只闸阀,以便于维修。
3.调压前,先把针阀15打开,调压时先松开导阀手轮下的锁紧螺母,然后顺时针拧动导阀手轮为增加压力,反之为降低压力,调好后锁紧螺母。
4.通水前必须彻底冲洗管道。
5.微型过滤器18要定期清洗。
相关信息